首页
概况
政策法规
数据中心
知识产权服务
培训教育
当前位置:
首页
>
知产资源
>
正文
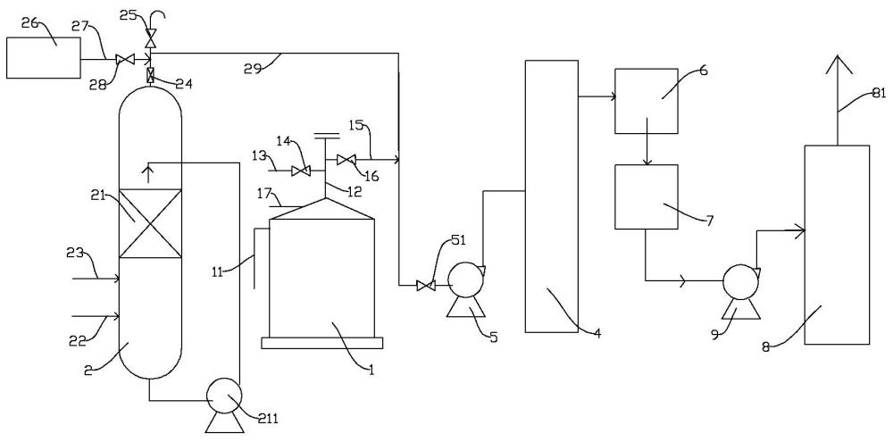
一种废液浓缩氨吸收塔放空装置及方法
时间:2025-08-22 09:58:17
来源:
【字体:
大
中
小
】
分享到:
相关附件:
CN202510880158_FullTextImage.pdf
Copyright ©2026 濮阳市知识产权公共服务平台 All Rights Reserved.